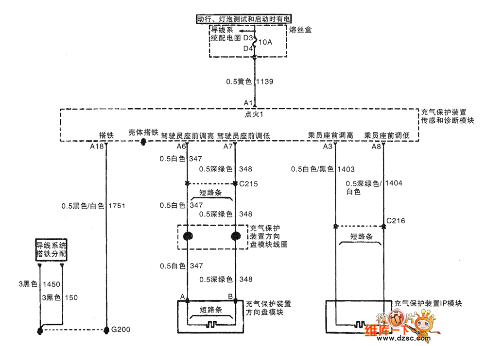
Published:2011/4/29 4:07:00 Author:Nicole | Keyword: Shanghai GM Buick, commercial vehicle, airbag | From:SeekIC

Reprinted Url Of This Article:
http://www.seekic.com/circuit_diagram/Automotive_Circuit/Shanghai_GM_Buick_commercial_vehicleGL8_airbag_circuit_diagram1.html
Print this Page | Comments | Reading(3)
Code: