Published:2011/5/11 6:29:00 Author:Robert | Keyword: Shanghai GM, Wuling, Chevrolet, Spark, Defrost System | From:SeekIC

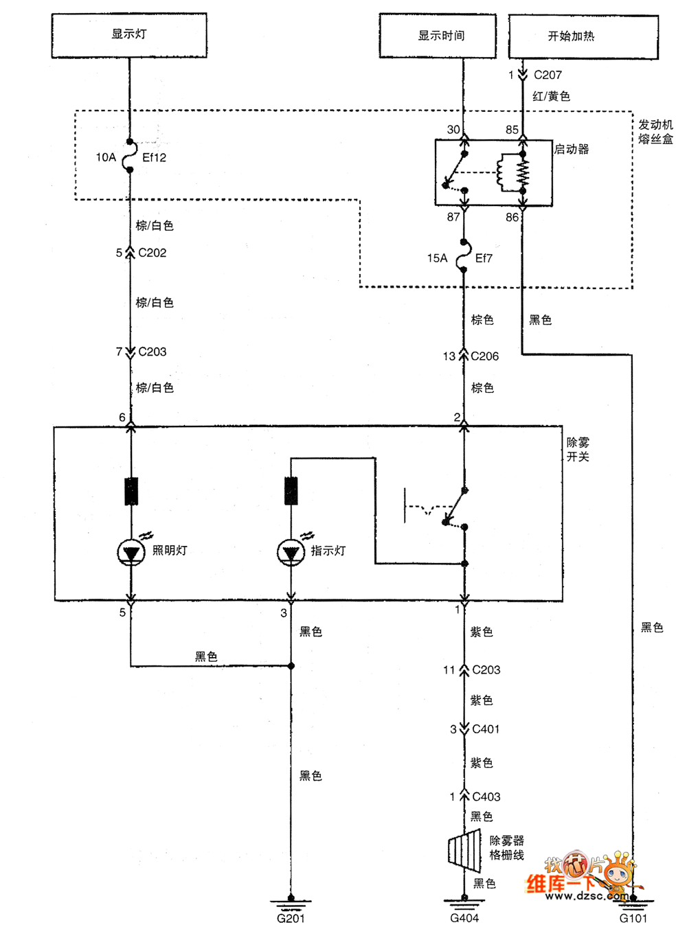
The Shanghai GM Wuling Chevrolet Spark Car Defrost System Circuit is shown below.
Reprinted Url Of This Article:
http://www.seekic.com/circuit_diagram/Automotive_Circuit/Shanghai_GM_Wuling_Chevrolet_Spark_Car_Defrost_System_Circuit.html
Print this Page | Comments | Reading(3)
Code: