Published:2009/6/28 22:09:00 Author:May | From:SeekIC

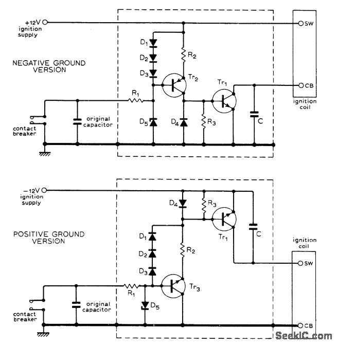
Uses Texas Instruments BUY23/23A high-voltage transistors that can easily withstand voltages up to about 300V existiong across breaker points of distributor in modern car. Circuit serves as electronic switch that isolates points fro;yt heavy interrupt current and high-voltage back-swing of Ignition coil, thereby almost completely eliminating wear on points. Values are: Tr2 2N3789; Tr3 (for positive ground version) 2N3055; D1-D4 1N4001; D5 18-V 400-mW zener; R1 56 ohm; R2 1.2 ohms; R3 10 ohms; C 600 VDC same size as points capacitor. Article covers installation procedure.-G.F. Nudd, Transistor-Aided Ignition, Wireless World, April 1975, p 191.
Reprinted Url Of This Article:
http://www.seekic.com/circuit_diagram/Automotive_Circuit/TRANSISTORIZED_BREAKER_POINTS.html
Print this Page | Comments | Reading(3)
Code: