Published:2011/6/28 22:13:00 Author:qqtang | Keyword: Guangzhou Honda, safety indicator | From:SeekIC

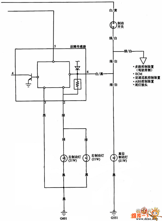
The Guangzhou Honda safety indicator circuit is shown in the figure.
Reprinted Url Of This Article:
http://www.seekic.com/circuit_diagram/Automotive_Circuit/The_Guangzhou_Honda_safety_indicator_circuit.html
Print this Page | Comments | Reading(3)
Code: