Published:2011/7/13 21:12:00 Author:Borg | Keyword: Santana 2000, power window | From:SeekIC

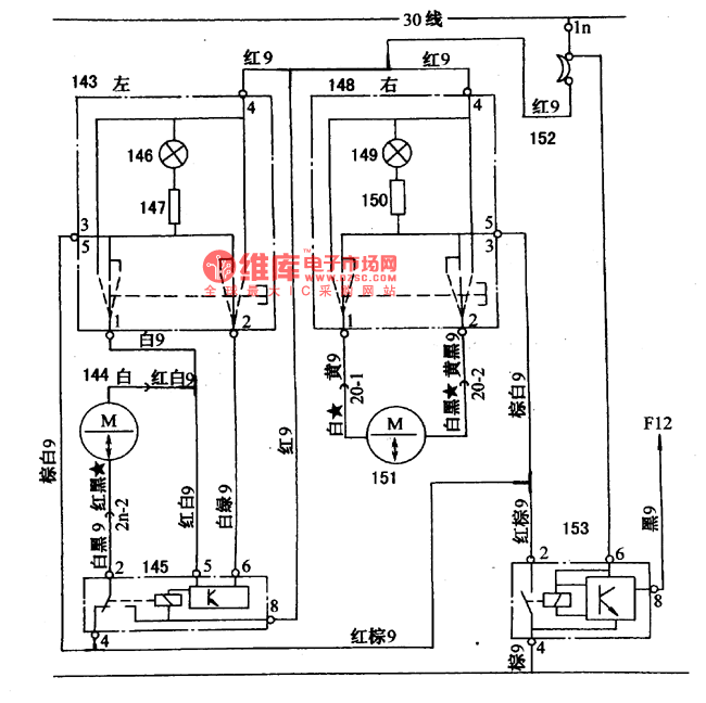
Figure 1. The Santana 2000 power window circuit (gasoline injection engine)143-left door glass direction switch; 144-left door glass direction motor; 145-left door glass direction relay; 146-door window direction lighting lamp; 147-door window direction lighting lamp resistor; 148-right door window direction switch; 149-glass direction lighting lamp; 150-glass direction lighting lamp relay; 151-right door window direction motor; 152-heat electric breaker(20A); 153-glass direction motor time relay
Reprinted Url Of This Article:
http://www.seekic.com/circuit_diagram/Automotive_Circuit/The_Santana_2000_power_window_circuit.html
Print this Page | Comments | Reading(3)
Code: