Published:2011/7/22 21:25:00 Author:qqtang | Keyword: steering alarm | From:SeekIC

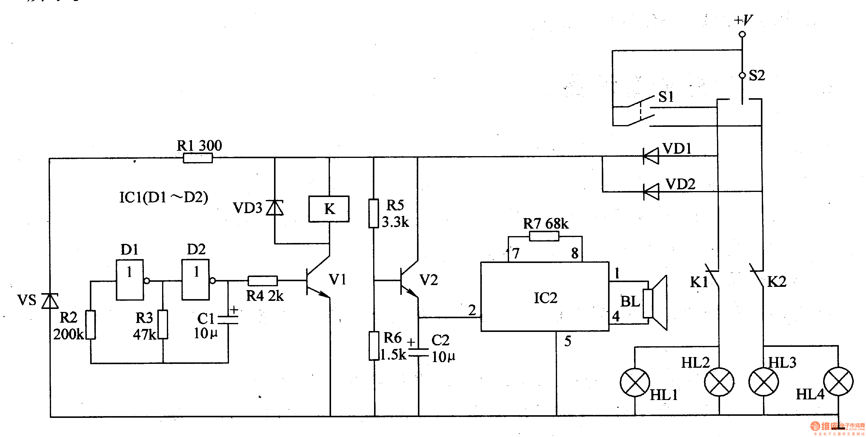
The working principle of the circuitThe automobile steering alarm consists of the square wave oscillator, flash control circuit and music generator circuit, see as figure 7-125.
The square wave oscillator consists of the NAND circuit IC1(D1 and D2), resistors R1-R3, regulated diode VS and capacitor C1.The flash control circuit consists of the resistor R4, transistor V1, diode VD3 and relay K.The music player consists of the transistor V2, resistors R5-R7, capacitor C2, music integrated circuit IC2 and loudspeaker BL.
Reprinted Url Of This Article:
http://www.seekic.com/circuit_diagram/Automotive_Circuit/The_automobile_steering_alarm_2.html
Print this Page | Comments | Reading(3)
Code: