Published:2011/7/22 9:48:00 Author:qqtang | Keyword: back-up alarm | From:SeekIC

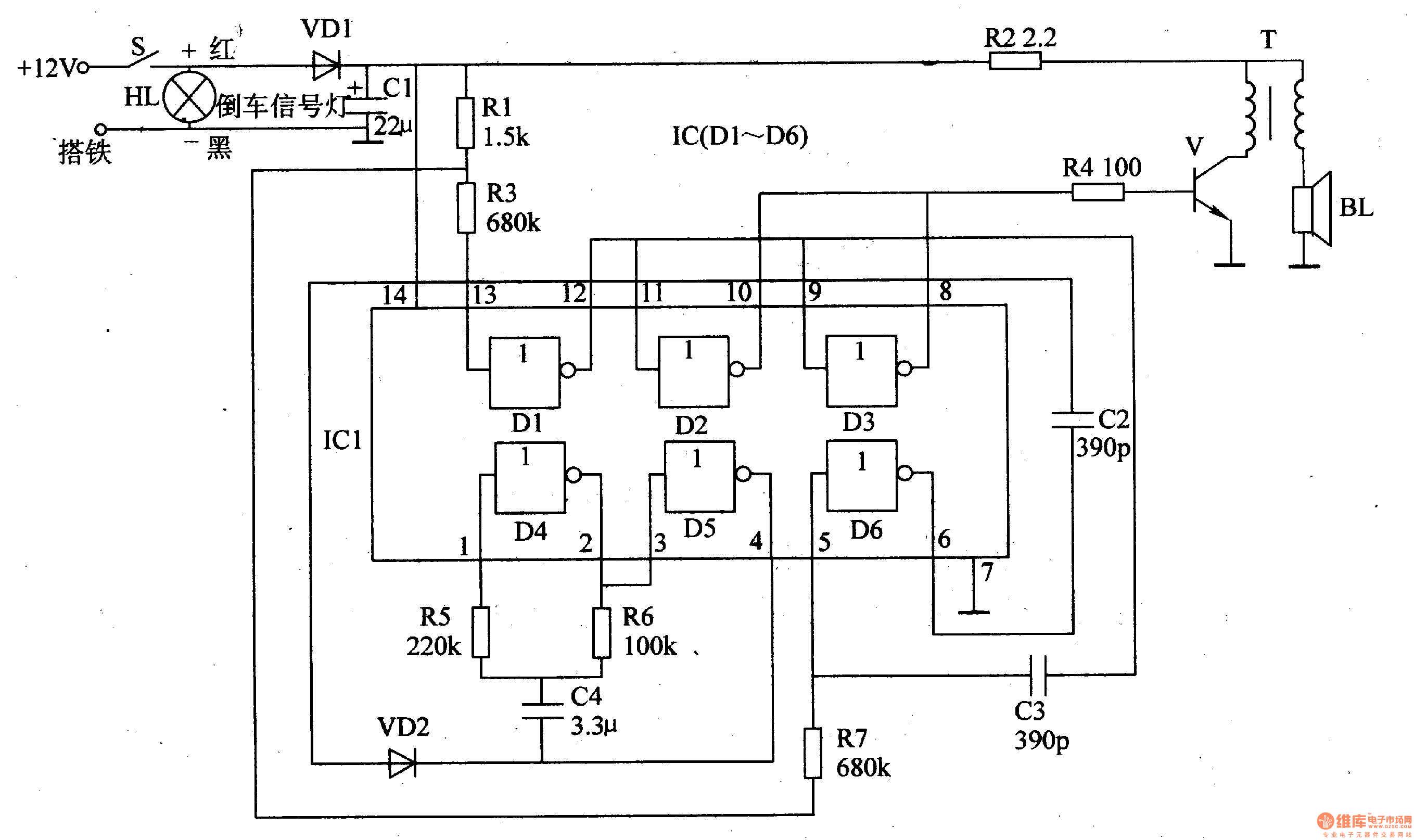
The working principle of the circuitThe car back-up alarm consists of 6 NOR gate integrated circuit IC(Dl-D6), transistor V, output transistor T and loudspeaker BL,etc, see as figure 7-121.
The internal NOR gates of D1-D6 of the IC, the external resistors of R3 and R7 and the capacitors of C3 and C2 compose the audio oscillator, which is used generate the basic frequency of the alarm sound. By changing the volumes of C2 and C3, the tone can be changed.
Reprinted Url Of This Article:
http://www.seekic.com/circuit_diagram/Automotive_Circuit/The_car_back_up_alarm_1.html
Print this Page | Comments | Reading(3)
Code: