Published:2011/6/19 2:49:00 Author:Seven | Keyword: isolation coefficient, data collecting | From:SeekIC

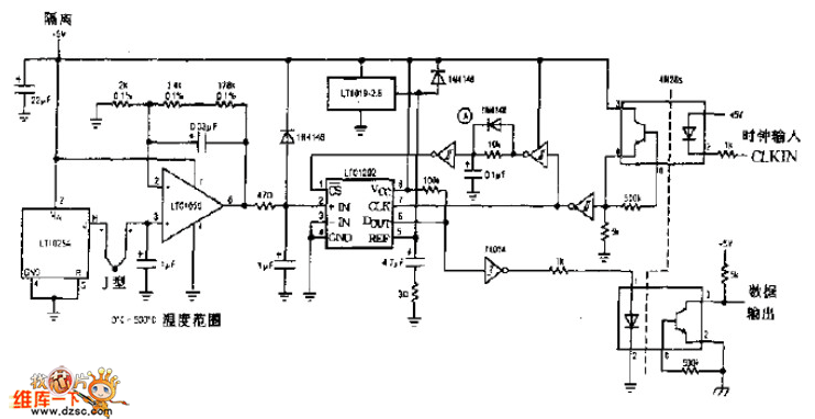
The photo isolation coefficient data collecting circuit is shown in the circuit.
Reprinted Url Of This Article:
http://www.seekic.com/circuit_diagram/Automotive_Circuit/The_photo_isolation_coefficient_data_collecting_circuit.html
Print this Page | Comments | Reading(3)
Code: