Published:2011/7/1 22:07:00 Author:Borg | Keyword: transformer, amplifier circuit, current separation | From:SeekIC

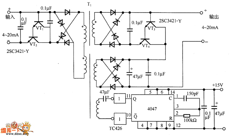
In the figure is the transformer coupled current/current separation amplifier circuit. In the circuit, the Darlington-connected transistors (VT1 and VT2) are as the current buffering circuit, which uses the DC/DC converter to convert the primary current signal of the transformer T1 into the AC signal, and then it is sent to the secondary stage. The secondary stage converts the diode bridge current into the DC current signal. As the signal is the current signal, which is not affected by the UF of the diode. The secondary stage also adopts the transistors (VT3 and VT4) as the buffer.
Reprinted Url Of This Article:
http://www.seekic.com/circuit_diagram/Automotive_Circuit/The_transformer_coupled_current_current_separation_amplifier_circuit.html
Print this Page | Comments | Reading(3)
Code: