Published:2011/5/19 21:48:00 Author:Borg | Keyword: wiper and washer circuit, DPCA-VOLCANE | From:SeekIC


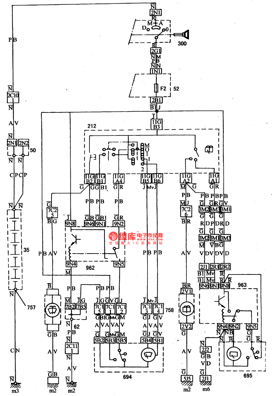
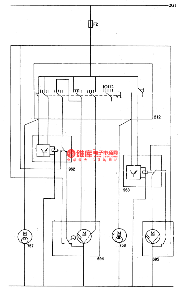
When the igniting switch(300) is normally working, the wire of 2G1 will link to the switch of 212. (Including the fusebox FZ), there are 5 gears in the switch. In the frontend of the marked position in the figure, 1 means stepper gear( single step work ), 0 means stopping working, J means interrupted wiping. The interval relay(962) controlled circuit works when it links to the power supply fire wire, and the wiper motor(694) was controlled by the switch of 212; the interval motor(962) terminal is designed to connect with the fire wire, and the motor wipe 1-2 times at a low speed, then keep still for 6-8s, and wipe again 1-2 times, then keep still for 6-8s```
Reprinted Url Of This Article:
http://www.seekic.com/circuit_diagram/Automotive_Circuit/The_wiper_and_washer_circuit_of_DPCA_VOLCANE_DC714OZX.html
Print this Page | Comments | Reading(3)
Code: