Published:2011/8/1 2:53:00 Author:Ecco | Keyword: Toyota , S2 bit, reverse oil | From:SeekIC

Reprinted Url Of This Article:
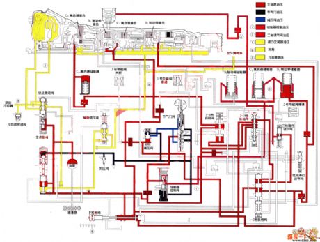
http://www.seekic.com/circuit_diagram/Automotive_Circuit/Toyota_A340E_S2_bit_reverse_oil_circuit_diagram.html
Print this Page | Comments | Reading(3)
Code: