Published:2011/4/26 20:34:00 Author:Rebekka | Keyword: Toyota Coaster , bus engine | From:SeekIC

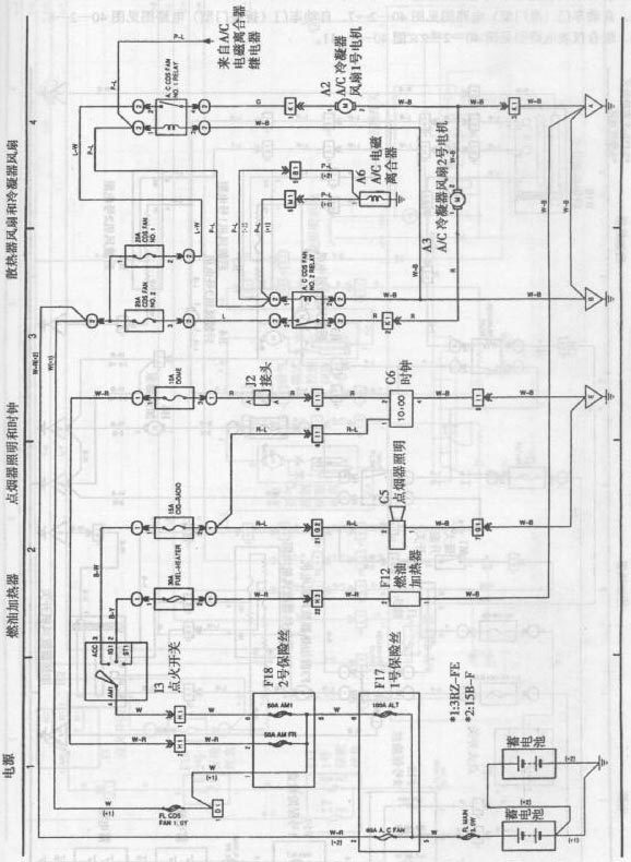
Toyota Coaster bus engine circuit diagram is shown as above.
Reprinted Url Of This Article:
http://www.seekic.com/circuit_diagram/Automotive_Circuit/Toyota_Coaster_bus_engine_circuit_diagram_2.html
Print this Page | Comments | Reading(3)
Code: