Published:2011/4/26 20:27:00 Author:Rebekka | Keyword: Toyota coaster bus , start system , charging system | From:SeekIC

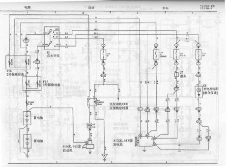
Toyota coaster bus start system and charging system circuit diagram is shown as above.
Reprinted Url Of This Article:
http://www.seekic.com/circuit_diagram/Automotive_Circuit/Toyota_coaster_bus_start_system_and_charging_system_circuit_diagram.html
Print this Page | Comments | Reading(3)
Code: