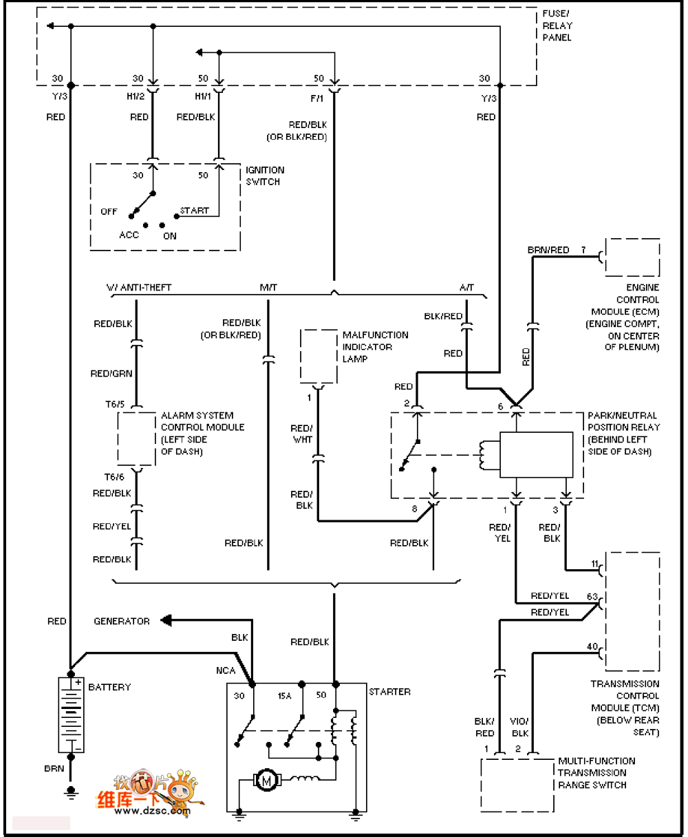
Published:2011/7/5 20:01:00 Author:Christina | Keyword: Volkswagen, start-up circuit | From:SeekIC

Reprinted Url Of This Article:
http://www.seekic.com/circuit_diagram/Automotive_Circuit/Volkswagen_start_up_circuit.html
Print this Page | Comments | Reading(3)
Code: