Published:2011/4/15 2:41:00 Author:Rebekka | Keyword: Wireless speed regulation , transmitting and receiving | From:SeekIC




Wireless transmitter circuit.
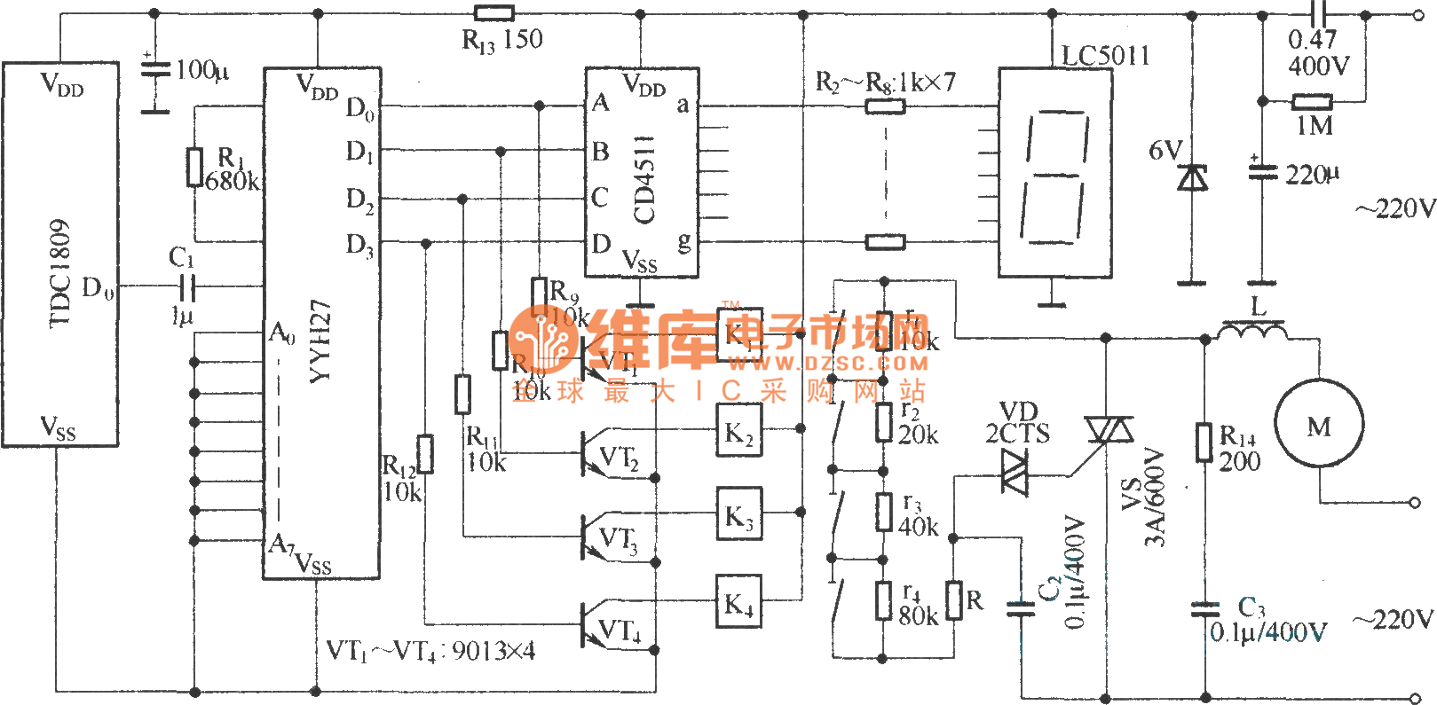
Wireless control circuit.
Reprinted Url Of This Article:
http://www.seekic.com/circuit_diagram/Automotive_Circuit/Wireless_speed_regulation_transmitting_and_receiving_circuit_diagram.html
Print this Page | Comments | Reading(3)
Code: