Published:2011/4/14 2:13:00 Author:muriel | Keyword: XSARA , saloon car, automatic transmission reverse gear warning | From:SeekIC

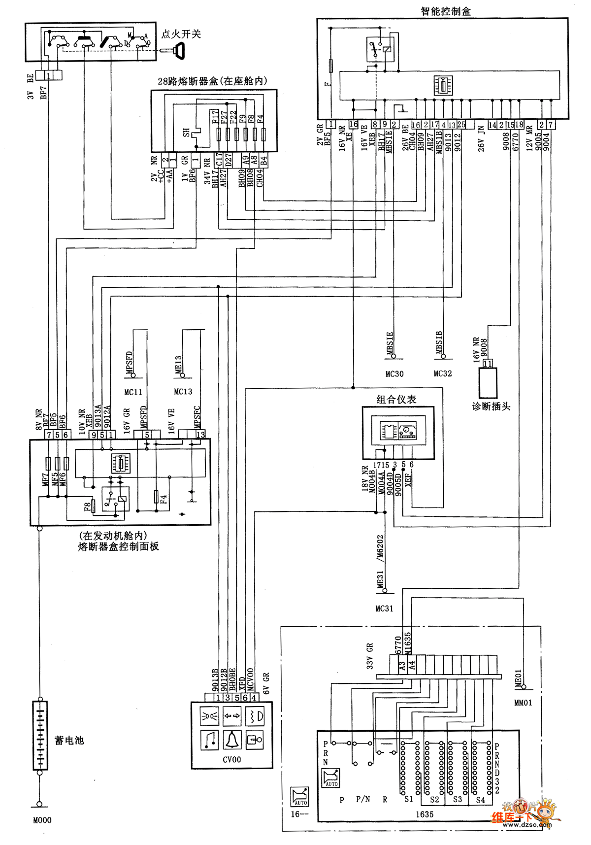
XSARA saloon car automatic transmission reverse gear warning circuit diagram isas shown
Reprinted Url Of This Article:
http://www.seekic.com/circuit_diagram/Automotive_Circuit/XSARA_saloon_car_automatic_transmission_reverse_gear_warning_circuit_diagram.html
Print this Page | Comments | Reading(3)
Code: