Published:2011/4/14 21:34:00 Author:muriel | Keyword: XSARA , saloon car , engine coolant temperature, manual transmission | From:SeekIC

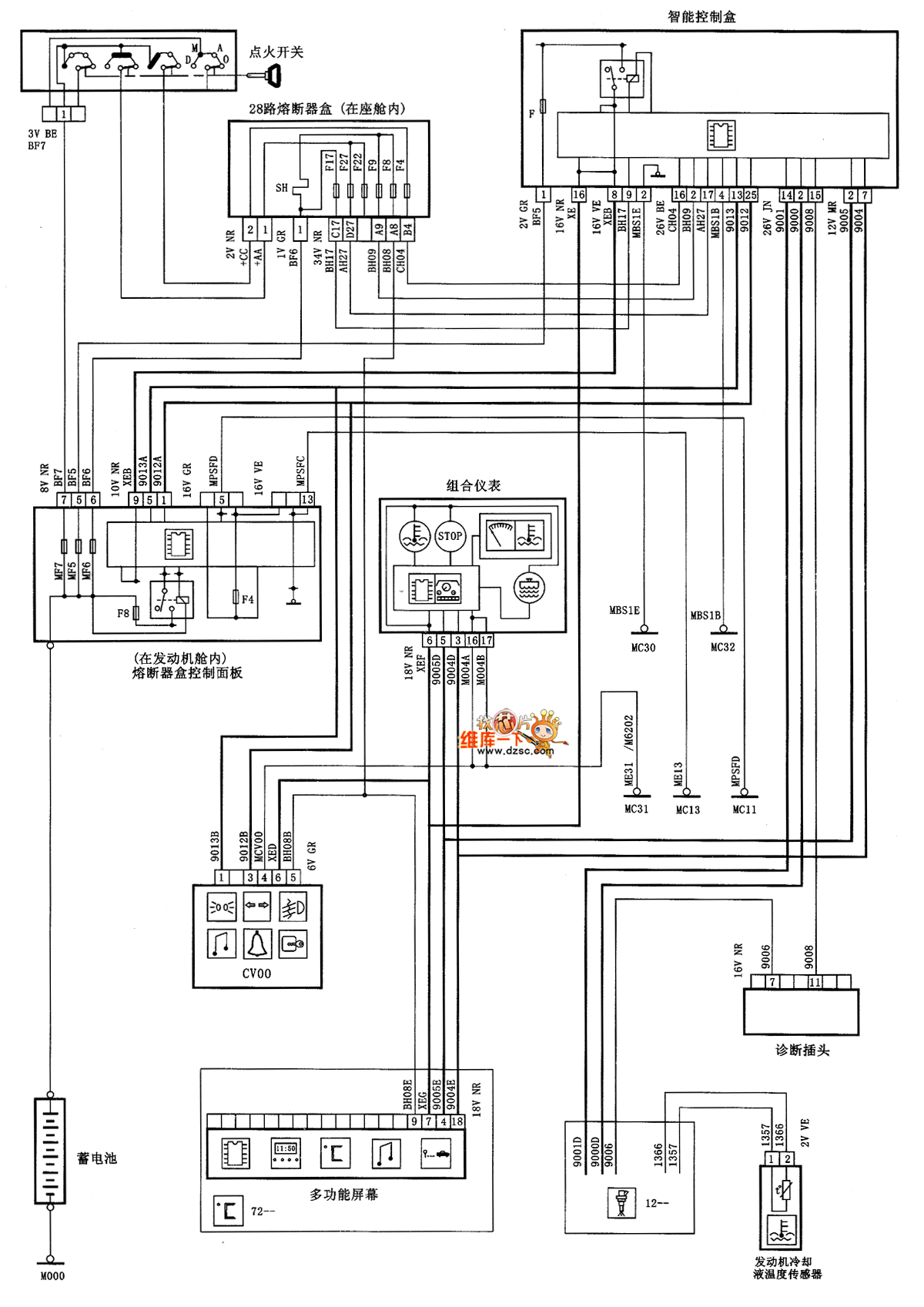
XSARA saloon car engine coolant temperature(manual transmission) circuit diagram is as shown
Reprinted Url Of This Article:
http://www.seekic.com/circuit_diagram/Automotive_Circuit/XSARA_saloon_car_engine_coolant_temperaturemanual_transmission_circuit_diagram.html
Print this Page | Comments | Reading(3)
Code: