Published:2011/4/12 21:43:00 Author:muriel | Keyword: XSARA, saloon car , password transponder, automatic transmission | From:SeekIC

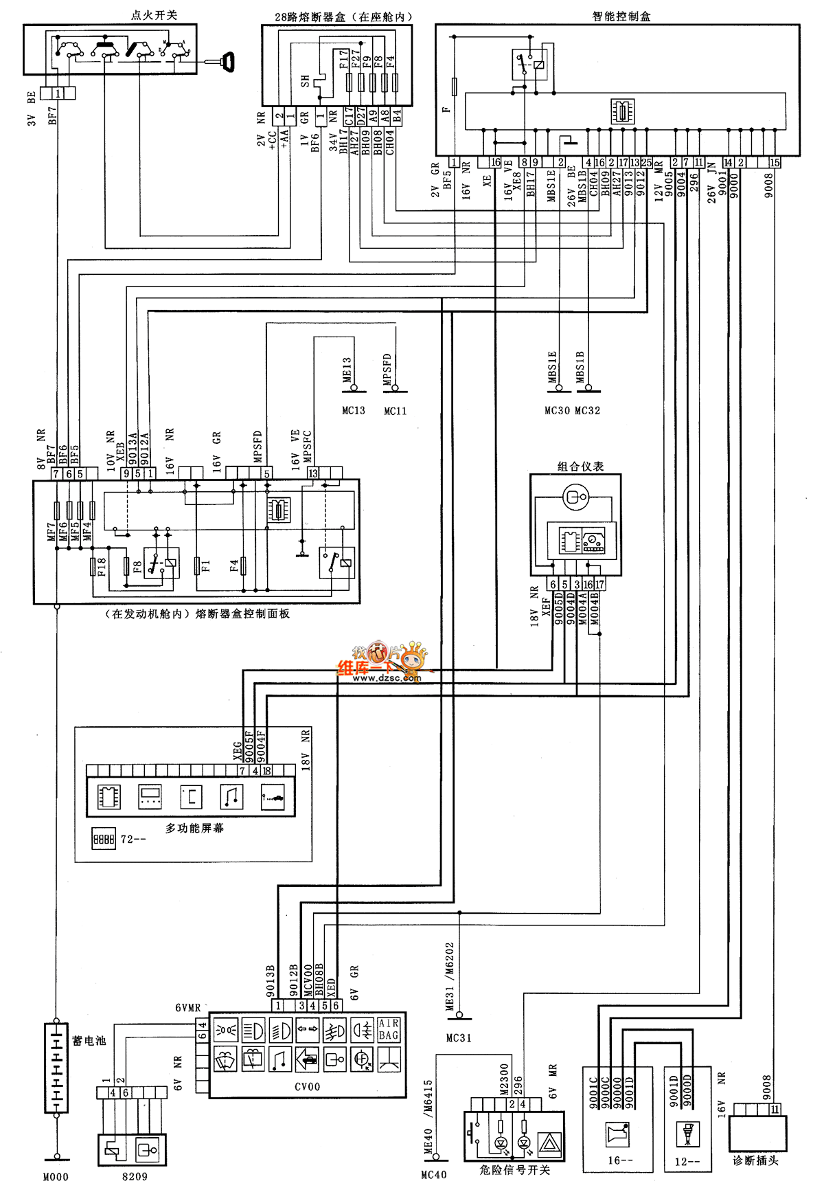
XSARA saloon car password transponder(automatic transmission) circuit diagram as shown
Reprinted Url Of This Article:
http://www.seekic.com/circuit_diagram/Automotive_Circuit/XSARA_saloon_car_password_transponderautomatic_transmission_circuit_diagram.html
Print this Page | Comments | Reading(3)
Code: