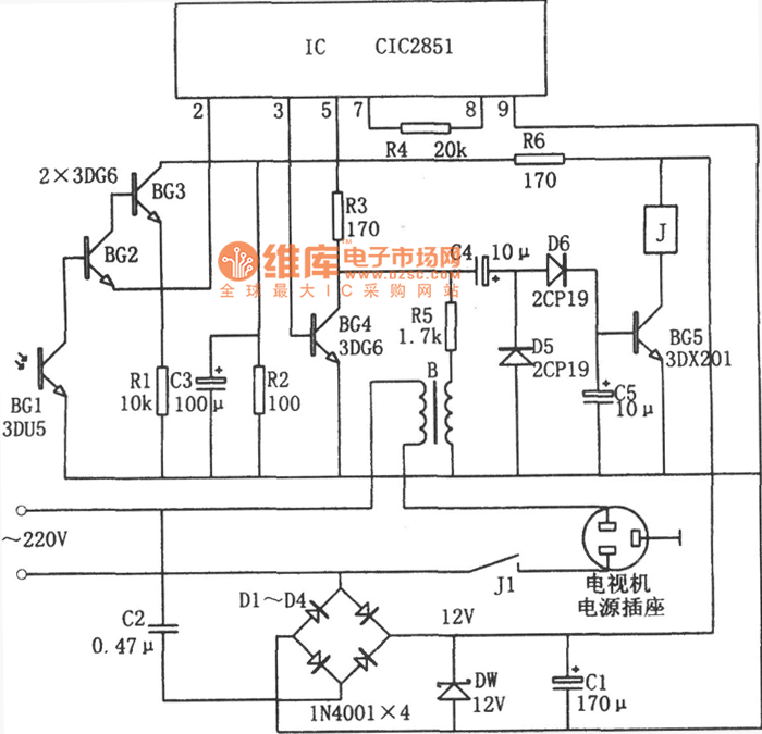
Published:2011/6/23 19:58:00 Author:chopper | Keyword: energy saving, remote shutdown control, television circuit | From:SeekIC

Reprinted Url Of This Article:
http://www.seekic.com/circuit_diagram/Automotive_Circuit/energy_saving_remote_shutdown_control_of_television_circuitCIC2851.html
Print this Page | Comments | Reading(3)
Code: