Published:2011/7/16 20:04:00 Author:chopper | Keyword: centrifugal switch | From:SeekIC

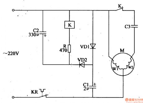
The principle of circuit The substitutive motor centrifugal switch circuit is formed by the capacitors C1,C2,resistor R,the relay K, the diodes VD1,VD2 and thermal relay KR,which is shown in Figure 4-126. After the power supply is turned on,one of the 220V AC voltage is added to the main winding of motor M(W1) through thermal relay KR,and the other is added to the starter circuit composed of the capacitor C3 and secondary winding (W2) of motor Mthrough normal closed contact of relay K,and then the motor M will start.
Reprinted Url Of This Article:
http://www.seekic.com/circuit_diagram/Automotive_Circuit/substitutive_motor_centrifugal_switch_circuit2.html
Print this Page | Comments | Reading(3)
Code: