Published:2011/6/27 8:46:00 Author:Ariel Wang | Keyword: fish breeding , oxygen gaining, controller | From:SeekIC

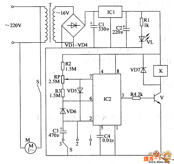
The 220V AC voltage is reduced by T,commutated by VD1~VD4,filtered by C1 and regulated by IC1.It provides +12V working voltage for the timimg control circuit.The +12V voltage lights VL by R1 after it is current limited.S is the control selector switch.When S is at the position of 1 ,the pin-2 and pin-6 of IC2 output high level.The pin-3 outputs low level.V is stopped.K is released.The electric motor of oxygen producing pump M stops working.When S is at the position of 2 ,the pin-2 and pin-6 of IC2 output low level.The pin-3 outputs high level.V is saturated to conduct.K is conducted to pull in.The normally open contact is connected.The electric motor of oxygen producing pump M keeps working.
Reprinted Url Of This Article:
http://www.seekic.com/circuit_diagram/Automotive_Circuit/the_circuit_of_fish_breeding_oxygen_gaining_controller(1).html
Print this Page | Comments | Reading(3)
Code: