Published:2011/6/23 6:25:00 Author:Ariel Wang | Keyword: temperature controller | From:SeekIC

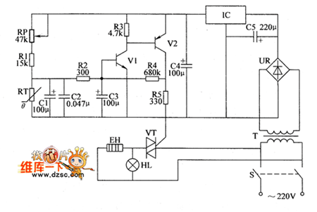
RP is used to set the temperature control point.When the resistence of RP is adjusted to a low level,the temperature control point goes up.Otherwise,the temperature control point goes down.When the temperature in thermotank is higher than the set control temperature by RP,the base voltage is lower than 0.6V.V1,V2 and V5 are all stopped.The electric heater EH stops working.HL is not lighted.When the temperature in thermotank is lower than the set control temperature by RP,the base voltage of V1 is higher than 0.6V.V1 and V2 are saturated to conduct.The output voltage of V2's collector goes to VT's gate by R5.VT is triggered to conduct.EH is conducted to heat.HL is lighted.
Reprinted Url Of This Article:
http://www.seekic.com/circuit_diagram/Automotive_Circuit/the_circuit_of_temperature_controller18.html
Print this Page | Comments | Reading(3)
Code: