Published:2011/6/9 6:36:00 Author:Ariel Wang | Keyword: electrifying, intermittent, controller | From:SeekIC

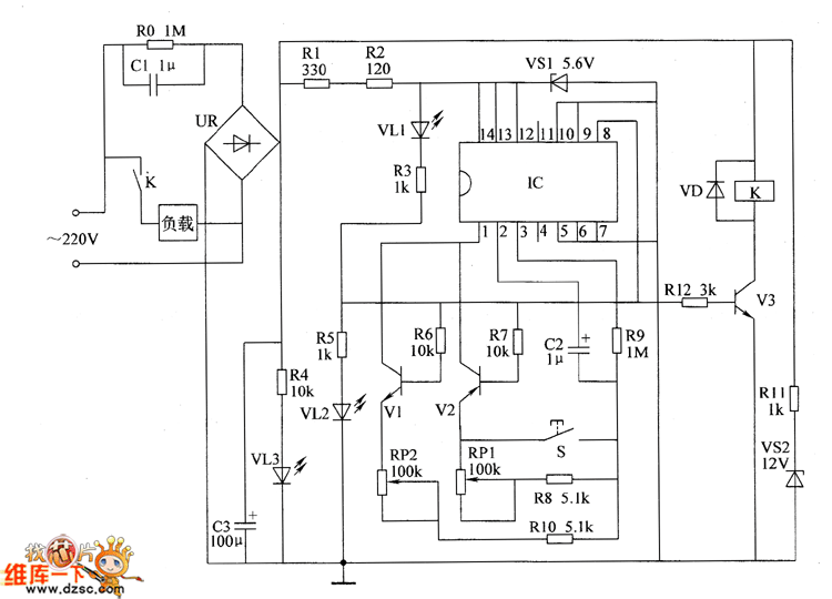
When the power-supply is turned on,the AC 220V voltage is reduced by C1.It is commutated by UR.After it is filtered by C3,it branched into 3 parts.One part is current limited by R11.It is regulated by VS1.It provides 12V working voltage for relay K.One part is current limited by R1 and R2.It is regulated by VS2,it provides +5.6V working voltage for IC.The last part light VL3 through Ⅲ.After IC is conducted to work,the 8th-pin outputs low level.It lights VL2.It stops VI and Y3.V2 is conducted.K can't be pulled in. The load is not working.VL1 is lighted.You can adjust the resistance of RP1.Or you can change the capacity of C2.You can set up the time of the load whenit ispower down(the range of adjusting is 5-120min).
Reprinted Url Of This Article:
http://www.seekic.com/circuit_diagram/Automotive_Circuit/the_circuit_of_the_electrifying_intermittent_controller_part_1.html
Print this Page | Comments | Reading(3)
Code: