Published:2011/6/25 20:48:00 Author:Ariel Wang | Keyword: temperature controller | From:SeekIC

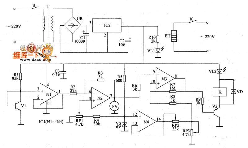
When then environment temperature detected by V1 is lower than the temperature set by RP3,N3 outputs low level(about 0.65V).V2 is saturated to conduct.K is conducted to pull in.VL2 is lighted.The electric heater is conducted to work.The environment temperature goes up slowly.When the temperature rises to the set temperature,N3 outputs low level(about 7.7V).V2 is stopped.K is released.VL2 dies out.The electric heater EH is power off.So it stopes heating.Soon after,the environment temperature goes down slowly,when the temperature goes down to the set temperature.K is pulled in.EH is conducted to heat.It goes on and on.So the temperature in the controlled place is around the set temperature.
Reprinted Url Of This Article:
http://www.seekic.com/circuit_diagram/Automotive_Circuit/the_circuit_of_the_temperature_controller13.html
Print this Page | Comments | Reading(3)
Code: