Published:2011/6/9 7:07:00 Author:Ariel Wang | Keyword: control, electric, fence | From:SeekIC

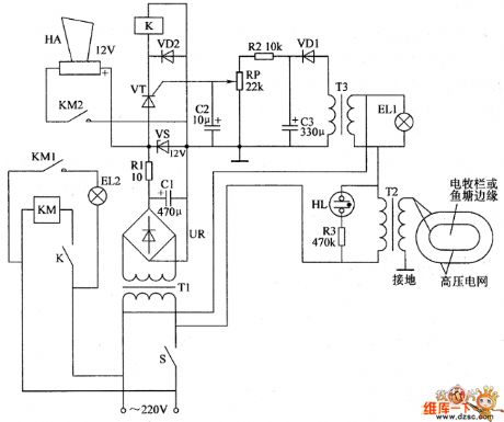
When the mains switch gets through,the 220V AC voltage is reduced by T1,commutated by UR,filtered by C1,current limited by R1 and regulated by VS.Then it generates 12V DC voltage.It is the power supply for the working of alarm HA and relay K.EL1 and the primary winding T3 are parallel connected.They and the primary winding of transformer booster T2 are series connected.After S gets through,neon indicator HL is lighted.But EL1 is not shining as the electric current passing through is too small.There's no voltage output on the secondary winding of T3.The secondary winding of T2 generates the induced voltage of 4000-6000V.
Reprinted Url Of This Article:
http://www.seekic.com/circuit_diagram/Automotive_Circuit/the_control_circuit_of_electric_fence_part_1.html
Print this Page | Comments | Reading(3)
Code: