Published:2011/6/6 9:22:00 Author:Ariel Wang | Keyword: control , electric , fence | From:SeekIC

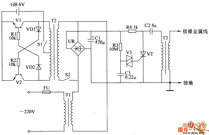
When DC current power-supply is adopted,S1 and S2 get through.The self-exciting multivibrator works.It turns 6V DC voltage to the swing of 60V square-wave voltage by T2.The square wave voltage is commutated by UR and it is filtered by C1.It charges C3 and C2 by R3 and R4.When the voltage of C3 reaches the break over voltage of DIAC V3.V3 is conducted.C3 discharges the gate of thyristor VT by V3.It triggers VT to conduct.After VT is conducted,the electric charge stored on C2 discharges quickly by VT and T3.It generates pulse high voltage on the secondary winding of T3.
Reprinted Url Of This Article:
http://www.seekic.com/circuit_diagram/Automotive_Circuit/the_control_circuit_of_electric_fence_part_3.html
Print this Page | Comments | Reading(3)
Code: