Published:2011/6/15 7:47:00 Author:Ariel Wang | Keyword: controller, fish , incubation, pool | From:SeekIC

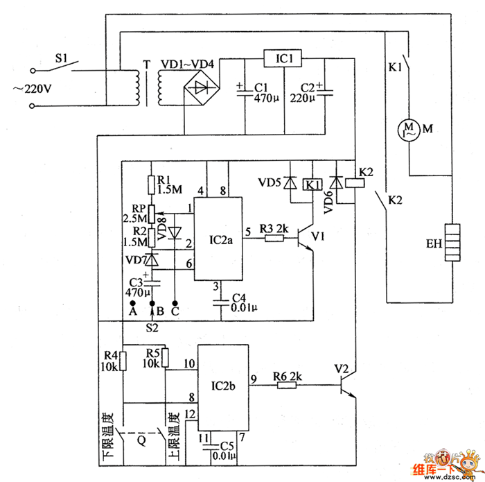
When S2 is put at the position of “A”, pin-2(threshold end) and pin-6(low-triggering end) of IC2 output high level.Pin-5 outputs low level.It stops driving transistors V1.Relay K1 doesn’t pull in. The oxygen pump stops working. When S2 is put at the position of “C”,pin-2 and pin-6 of IC2 output low level.Pin-5 outputs high level.V1 is conducted..K1 contacts pull in.The oxygen pump is conducted to work.. It continues to pump oxygen into the fish pool.When S2 is put at the position of “B”,IC2a is working with the interval oscillator.It outputs rectangular impulse from pin-5.It conducts V1 at an interval time.The oxygen works at an interval time.It pumps right amount of oxygen into the fish pool.
Reprinted Url Of This Article:
http://www.seekic.com/circuit_diagram/Automotive_Circuit/the_controller_circuit_of_fish_incubation_pool_part_1.html
Print this Page | Comments | Reading(3)
Code: