Published:2011/6/30 8:30:00 Author:Ariel Wang | Keyword: temperature, controller | From:SeekIC

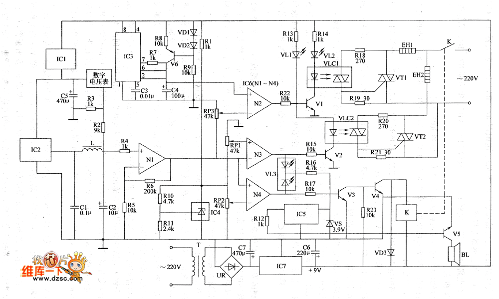
The 220V AC voltage is reduced by T.It is commutated by UR.It is filtered by C7 and regulated by IC7.It provides +9V working voltage for the saw-toothed wave generator, the pulse-width-controllable circuit ,the comparative amplification circuit,the executive and control circuit and the over thermal shutdown circuit.At this time,V4 is saturated to conduct.K is conducted to pull in.The normally open contacts are connected.The +9V voltage becomes +5V as it is regulated twice by IC1.It is the working power supply for IC2 and the digital voltmeter.IC2 converts the detected temperature signal to the voltage signal.After it is filtered by C2,L and C2,one part of the voltage is branched by R2 and R3.The digital voltmeter displays the temperature.The other part is amplified by N1.Then it is the sampling voltage for operational amplifier N2~N4.
Reprinted Url Of This Article:
http://www.seekic.com/circuit_diagram/Automotive_Circuit/the_temperature_controller_circuit11.html
Print this Page | Comments | Reading(3)
Code: