Published:2009/7/14 4:39:00 Author:May | From:SeekIC

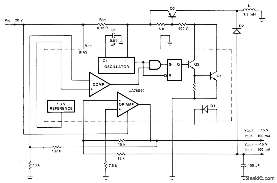
Dual-tracking connection for Fairchild μA78S40 switching regulator operates from single 20-V input Efficiency is 75% for+15 V and 85% for -15 V, both at 100 mA. Output ripple is 30 mV.-R. J. Apfel and D. B. Jones, Universal Switching Regulator Diversifies Power Subsystem Applications, Computer Design, March t978, p 103-112,
Reprinted Url Of This Article:
http://www.seekic.com/circuit_diagram/Basic_Circuit/±15_V_TRACKING.html
Print this Page | Comments | Reading(3)
Code: