Published:2009/7/8 1:36:00 Author:May | From:SeekIC

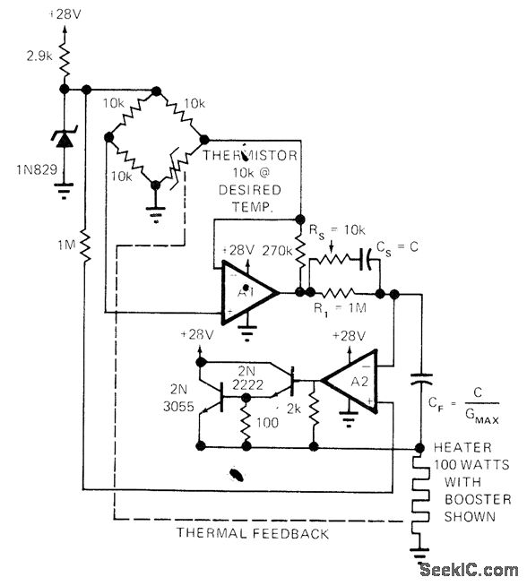
Simple design using thermistor bridge and two opamps controls temperature with high precision and has wide dynamic response as required for fast-changing ambient conditions. Circuit will not oscillate about desired temperature. Article covers design and operation of circuit in detail.-L. Accardi, Universal Temperature Controller, EDN Magazine, Dec. 1, 1972, p 53 and 55.
Reprinted Url Of This Article:
http://www.seekic.com/circuit_diagram/Basic_Circuit/0001°C_ACCURACY.html
Print this Page | Comments | Reading(3)
Code: