Published:2009/7/9 22:43:00 Author:May | From:SeekIC

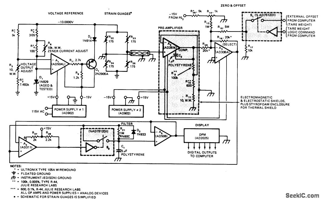
Analog instrument covers up to 300 lb with resolution of 0.01 lb, for monitoring changes in body weight during clinical study. Bonded strain gages distributed symmetrically on platform of scale form bridge network R1-R2-R4-R5 serving as input for circuit that displays weight on digital panel meter and provides digital outputs to computer. Proper grounding is critical; all ground returns should go to single point at each powersupply common line. Article covers circuit operation in detain-J. Williams, This 30-PPM Scale Proves That Analog Designs Aren't Dead Yet, EDN Magazine, Oct. 5, 1976, p 61-64.
Reprinted Url Of This Article:
http://www.seekic.com/circuit_diagram/Basic_Circuit/002_WEIGHING_ACCURACY.html
Print this Page | Comments | Reading(3)
Code: