Published:2009/7/6 2:24:00 Author:May | From:SeekIC

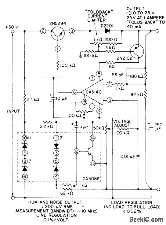
When D2201 diode senses load current of 1 A at maximum regulated output of 25V,2N2102 current-sensing transistor provides foldback of output current to 40 mA. Arrangement permits use of 2N5294 transistoras series-pass element,using only small heatsink. High-impedance reference-voltage divider across 30-V supply serves CA3140 connected as noninverting power opamp.- Linear Integrated Circuits and MOS/FET's, RCA Solid State Division, Somerville, NJ, 1977, p 248-257.
Reprinted Url Of This Article:
http://www.seekic.com/circuit_diagram/Basic_Circuit/0_25_V_WITH_FOLDBACK_CURRENT_LIMITING.html
Print this Page | Comments | Reading(3)
Code: