Published:2009/7/6 2:40:00 Author:May | From:SeekIC

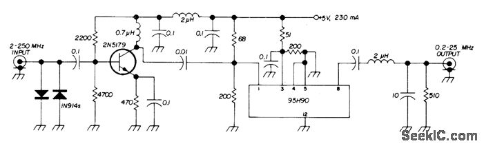
Used to increase range of frequency counter. Sensitivity is 20 mV at 175 MHz, 40 mV at 220 MHz, and 90 mV at 250 MHz.Fairchild IC is used. Simple L-section filter at output rolls off frequencies above 30 MHz, allowing sealer to be used up to 250 MHz without erroneous counting of second or third harmonics of squarewave output of scaler if counter in use will respond to 60 MHz or more.-E. Guerri, Frequency Pre-Scaler, Ham Radio, Feb. 1973, p 57.
Reprinted Url Of This Article:
http://www.seekic.com/circuit_diagram/Basic_Circuit/10_1_SCALER.html
Print this Page | Comments | Reading(3)
Code: