Published:2009/7/6 2:41:00 Author:May | From:SeekIC

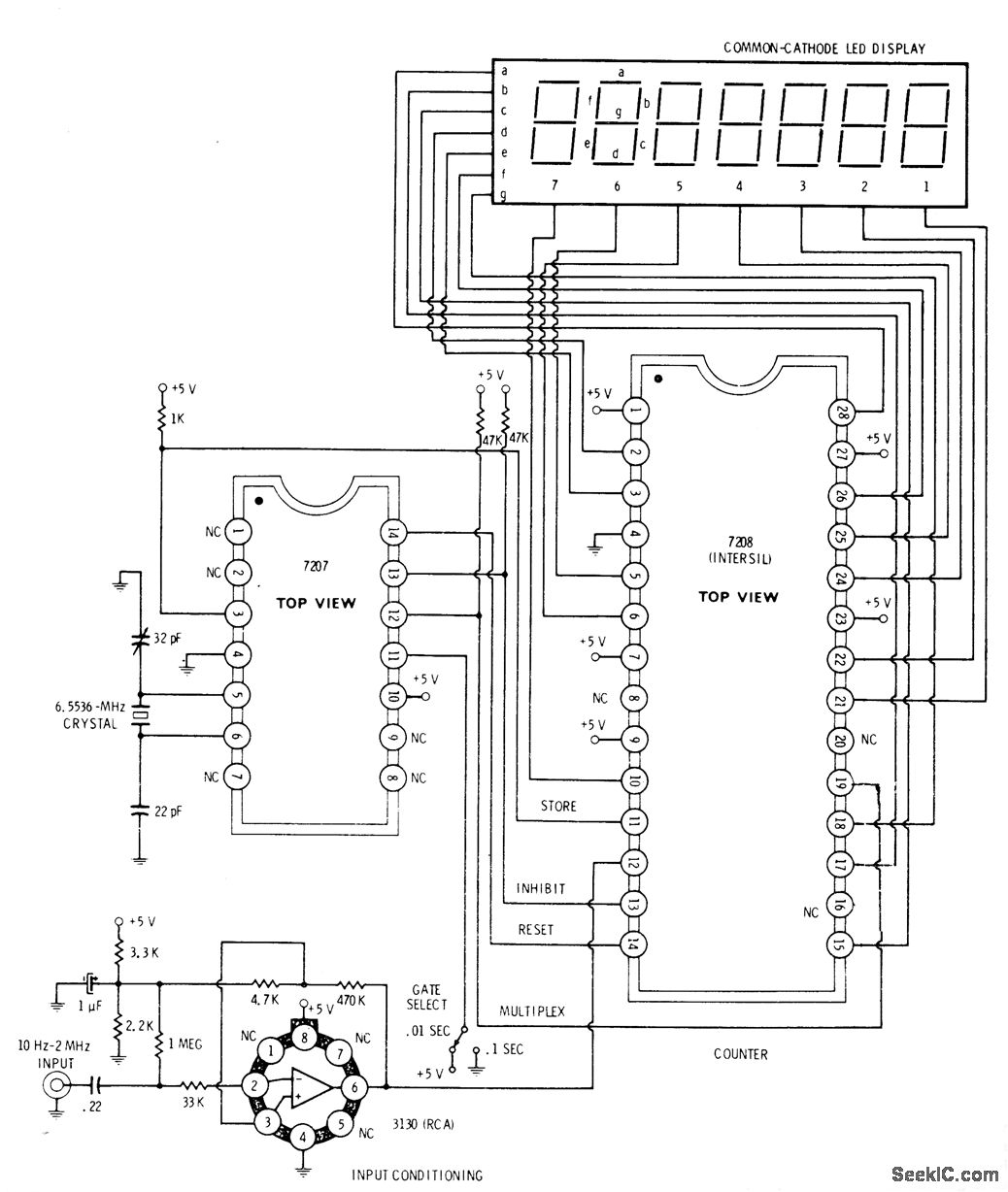
Seven-decade Intersil 7208 latched and multiplexed frequency counter with direct digit and display drive obtains timing waveform from 7207 IC which dlvides6,5536-MHz crystal oscillator output by 212 to produce 1600-Hz square, ave for multiplexing counter and display. Square wave is further divided to produce 0.1-sand 0.01-s counting gates along with reset and update commands. RCA 3130 opamp is used for conditioning of input signaL-D. Lancaster, CMOS Cookbook, Howard W. Sams, Indianapolis, IN, 1977, p 380-382.
Reprinted Url Of This Article:
http://www.seekic.com/circuit_diagram/Basic_Circuit/10_Hz_TO_2_MHz.html
Print this Page | Comments | Reading(3)
Code: