Published:2009/7/5 22:44:00 Author:May | From:SeekIC

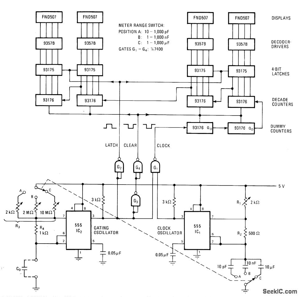
Uses 555 timers as free-runnlng oscillators, one for gating and other as clock driving digital counter having fairchild FND507 4-digit display,Arrangement gives good accuracy without use of crystal oscillator,-W.H. Wang,Low-Cost Oscillators Build Accurate Capacitance Meter,Electronics,May 26, p 127 and 129.
Reprinted Url Of This Article:
http://www.seekic.com/circuit_diagram/Basic_Circuit/10_pF_TO_1000_μF_DIGITAL.html
Print this Page | Comments | Reading(3)
Code: