Published:2009/7/13 2:00:00 Author:May | From:SeekIC

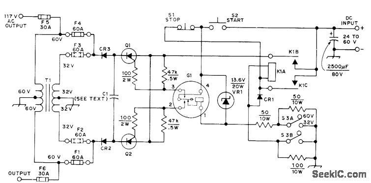
Will operate from either 24- or 32-V storage battery or from 60-VDC source. Circuit shown is set up for 60-V operation. For 24/32 V, remove F1 and F4 andinsert F2 and F3, then switch S3 to 32 V. T1 is 117-V 20-A Variac with bifilar primary winding added; use 38 bifilar turns of No. 8 for 24 V and 48 turns for 32 V. Commutating capacitor C1 consists of ten 120-μF 400-VDC oil-filled capacitors (do not use electrolytics). SCRs Q1 and Q2, rated 100 A at 800 PIY (Poly Paks 92CU1167), are switched by Cornell-Dubilier 98600 60-Hz 12-V vibrator.VR1, which limits voltage across vibrator coil, consists of two 6.8-V 10-W zeners. With 60-V operation, use 1-ohm 200-W resistor in series with inverter while starting, but short it out while inverter is running. Inverter output voltage varies from 150 VAC no-load to 110 VAC with 1650-W resistive load. CR1 is 400-PIV 200-A silicon. CR2 and CR3 are 800-PIV 250-A silicon.-R. Dunaja, A High-Power SCR Inverter,QST, June 1974, p 36-37.
Reprinted Url Of This Article:
http://www.seekic.com/circuit_diagram/Basic_Circuit/117_VAC_FROM_24_60_VDC.html
Print this Page | Comments | Reading(3)
Code: