Published:2009/7/1 3:59:00 Author:May | From:SeekIC

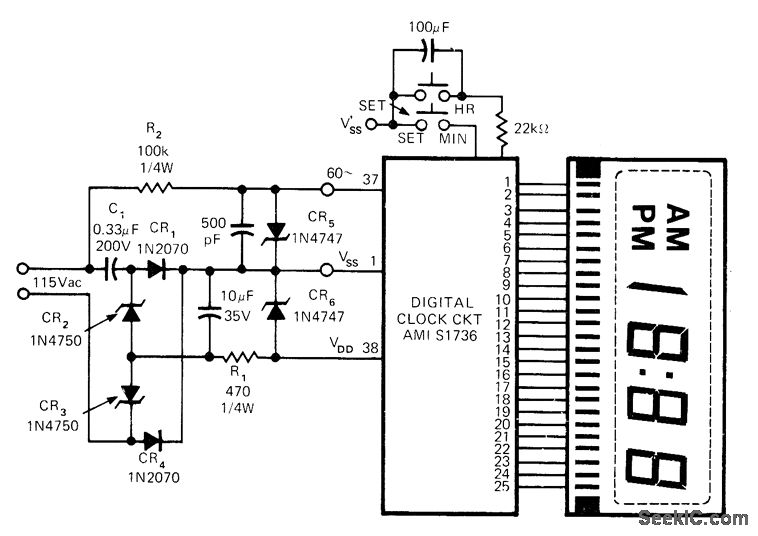
Single American Microsystems AMI S1736 clock chip drives Iiquidcrystal readout to give either 12-h display with AMjPM indicator or 24-h digital display by changing only three connections.-LSI in Con-sumer Applications, Round 2: Clocks on a Chip, EDN Magazine, May5, 1973, p22-23.
Reprinted Url Of This Article:
http://www.seekic.com/circuit_diagram/Basic_Circuit/12_OR_24_h_CLOCK.html
Print this Page | Comments | Reading(3)
Code: