Published:2009/7/20 22:10:00 Author:Jessie | From:SeekIC


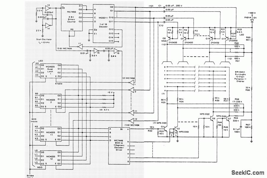
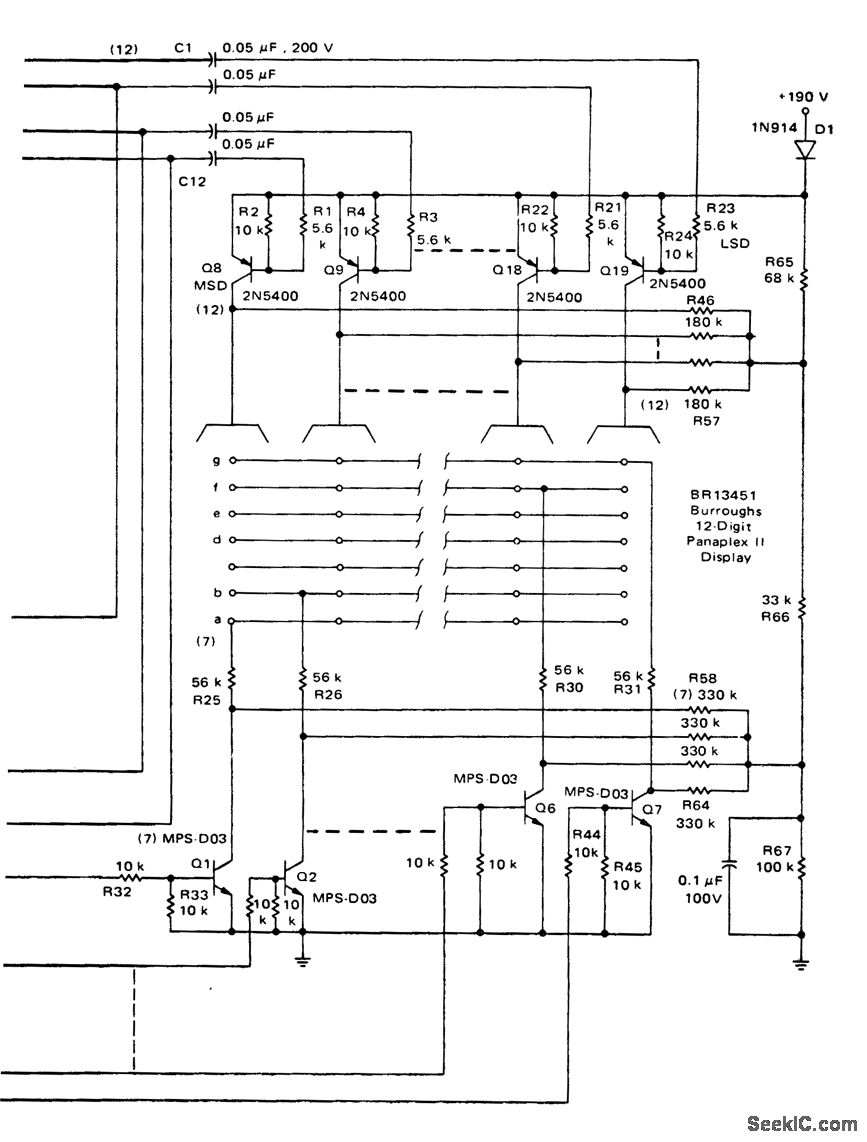
12-digit TTL multiplexed planar gas discharge display (courtesy Motorola Semiconductor Products Inc.).
Reprinted Url Of This Article:
http://www.seekic.com/circuit_diagram/Basic_Circuit/12_digit_TTL_multiplexed_planar_gas_discharge_display.html
Print this Page | Comments | Reading(3)
Code: