Published:2009/7/10 23:28:00 Author:May | From:SeekIC

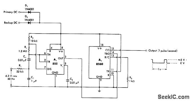
Circuit normally produces output pulses at 1-s intervals with basic accuracy corresponding to that of power-line frequency. Programmable 8260 timer operates as divide-by-60 counter produc ing output swing compatible with TTL or 5-V CMOS loads. With backup power applied to OR gate D1-D2, circuit operates reliably at 1 s over supply range of 5-15 V. Power drain is minimized at ±5 V.-W. G. Jung, IC Timer Cookbook, Howard W. Sams, Indianapolis, IN, 1977, p 214-215.
Reprinted Url Of This Article:
http://www.seekic.com/circuit_diagram/Basic_Circuit/1_Hz_CLOCK_WITH_BATTERY_BACKUP.html
Print this Page | Comments | Reading(3)
Code: