Published:2009/6/30 23:44:00 Author:May | From:SeekIC

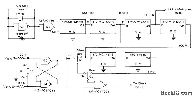
Output of 1-MHz crystal os-cillator is stepped down to 1 Hz by CMOS de-cade divider chain using Motorola MC14518 dual decade counters. Circuit also generates 1-kHz multiplex rate for display used with 24-h in-dustrial dock. Supply is +5 V.-D. Aldridge and A. Mouton, Industrial Clock/Timer Featuring Back-Up Power Supply Operation, Motorola, Phoenix, AZ, 1974, AN-718A, p 5.
Reprinted Url Of This Article:
http://www.seekic.com/circuit_diagram/Basic_Circuit/1_Hz_REFERENCE.html
Print this Page | Comments | Reading(3)
Code: