Published:2013/3/29 4:28:00 Author:Ecco | Keyword: 1 KW , Power (Watt) Meter | From:SeekIC

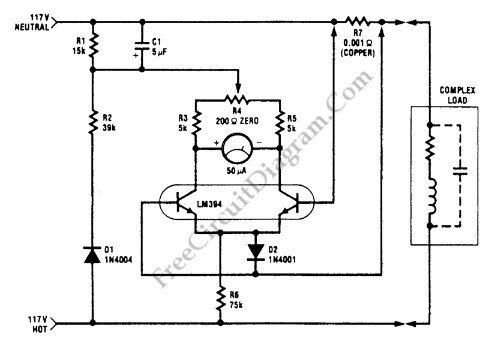
This watt-meter circuit has measurement range up to 1-KW. This circuit can give the complete (X)(Y) function although uses only one transistor. Actually, this circuit is used for 117 Vac±50 Vac operation. For lower or lower voltage, this circuit can be modified easily. This circuit only measure power on negative cycles. The advantages of this circuit is this circuit does not need external power supply. This circuit measures true power that is delivered to the load. Here is the schematic diagram of the circuit:
Reprinted Url Of This Article:
http://www.seekic.com/circuit_diagram/Basic_Circuit/1_KW_Power_Watt_Meter_circuit.html
Print this Page | Comments | Reading(3)
Code: