Published:2009/7/13 4:52:00 Author:May | From:SeekIC

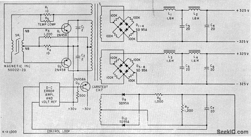
Use of transistors with high alpha cutoff frequency, along with loading networks across output bridge rectifiers,minimizes switching spikes in output. Control-loop amplifier provides overall regulation.-C. J. Biggerstaff, Reducing Spikes in D-C to D-C Converter Outputs, Electronics,34:42. p64-65.
Reprinted Url Of This Article:
http://www.seekic.com/circuit_diagram/Basic_Circuit/30_TO_325V_D_C.html
Print this Page | Comments | Reading(3)
Code: