Published:2009/7/5 22:55:00 Author:May | From:SeekIC

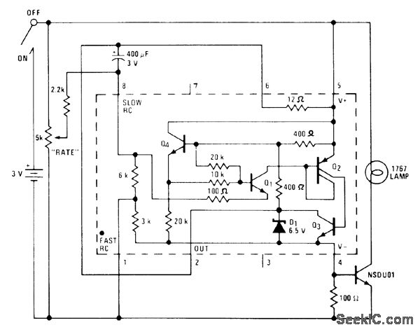
Flash rate of 1767 lamp can be adjusted from no flashes to continuously on, in circuit using National LM3909 flasher IC with extemal NPN power transistor rated at 1 A or higher. Can be used as variable-rate waming Iight, for advertising, or for spedal effects. With lamp in large reflector in dark room, flashes several times per second are almost fast enough to stop motion of dancer.-P. Lefferts, Power-Miser Flasher IC Has Many Novel Applications, EDN Magazine, March 20, 1976, p 59-66.
Reprinted Url Of This Article:
http://www.seekic.com/circuit_diagram/Basic_Circuit/3_V_STROBE.html
Print this Page | Comments | Reading(3)
Code: