Published:2009/7/6 23:46:00 Author:May | From:SeekIC

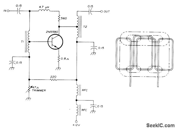
Produces power output of 4 W across high-frequency BF range from 300 kHz to 30 MHz, for output of low-power ORP transmit-ter or as driver for final amplifier of higher-power transmitter. Gain is only 3 dB down at frequency limits and is still useful at 6 meters.Amplifier output may be shorted or left open ;n-definitely even with full drive. Stability and wide frequency response are achieved by add-ing considerable negative feedback to other-wise conventional broadband amplifier, In and T2 are wound on two-hole balun cores as found in TV sets, such as Phillips 4322-020-31520. Two lengths of No. 22 enamel are twisted about 3 times per inch and then wound through cote as shown. One end of one wire is connected to op-posite end of other wire to serve as center tap for transformer. Transformers are responsible for widefrequency response of amplifier.-J. A.Koehler, Four-Watt Wideband Linear Amplifier, Ham Radio, Jan. 1976, p 42-44.
Reprinted Url Of This Article:
http://www.seekic.com/circuit_diagram/Basic_Circuit/4_W_LINEAR.html
Print this Page | Comments | Reading(3)
Code: