Published:2009/7/21 22:22:00 Author:Jessie | From:SeekIC

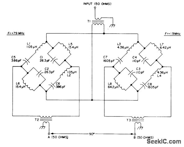
Wideband passive AF phase-shift network makes direct-conversion SSB generation possible. Developed for use with circularly polarized antenna system. Bridge networks each provide 45°phase shift between 1 and 15 MHz, to give differential phase shift of 90° over that frequency range with phase error less than 1°. Amplitude difference between outputs is less than 0.5dB over range. T1, T2, and T3 are wound on Neosid 1050-1-F14 of Indiana General F684-1 balun core. Twist together three 7-inch lengths of No.26 enamel and wind 3 turns through the two holes. Connect two wires in series lot windings going to bridges. Article gives data for winding all other coils.-R. Harrison, A Review of SSB Phasing Techniques, Ham Radio, Jan. 1978, p 52-62.
Reprinted Url Of This Article:
http://www.seekic.com/circuit_diagram/Basic_Circuit/90°_PHASE_SHIFT_WITH_BRIDGES.html
Print this Page | Comments | Reading(3)
Code: