Published:2009/7/7 8:47:00 Author:May | From:SeekIC


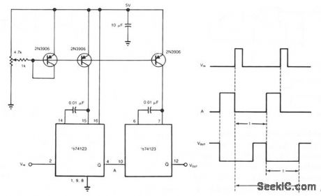
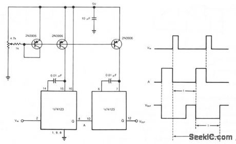
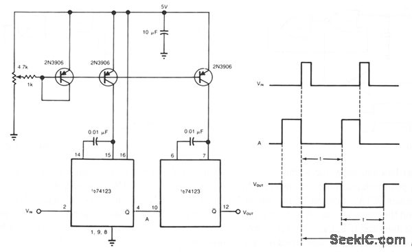
You can obtain well over 360 ° of phase delay by cascading two monostable multivibrators. In a typical configuration, a single monostable multivibrator is used to introduce delay in a pulse train; the multivibrator triggers on each incoming pulse, provided it resets in time for the next pulse. Yet even when it resets in time, the single monostable multivibrator provides a maximum phase delay of less than 360 °. However, with the cascaded-multivibrator approach, you can achieve 650 ° of phase delay by using an input-pulse spacing of 200 μs for example, with the component values shown. Every input pulse will trigger the circuit while you adjust the phase delay throughout its available range. The first multivibrator triggers the second one, whose reset marks the total delay time (2t). Each introduces a delay of t μs, based on 0.01-μF timing capacitors and equal charging currents from the three-transistor, dual-current source. The two multivibrator arrangement allows the first multivibrator to reset in time to be triggered by the next input pulse. Also, the variation of t is linear with the potentiometer setting.
Reprinted Url Of This Article:
http://www.seekic.com/circuit_diagram/Basic_Circuit/ADJUSTABLE_DELAY.html
Print this Page | Comments | Reading(3)
Code: