Published:2009/7/9 21:20:00 Author:May | From:SeekIC

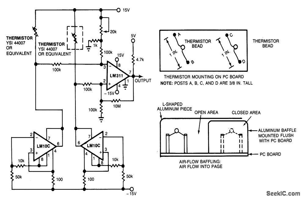
Using the thermistor-bridge circuit, you can detect system-cooling air losses caused by filter or inlet blockage or fan failure. One thermistor is mounted directly in the air flow; the other is baffled. The exposed thermistor senges the temperature in the cooling system; the baffled thermistor senses the ambient temperature in still air. As long as the thermistors are at different temperatures, the bridge stays unbalanced and the circuit produces a logical high, indicating that the cooling system is working. If the air flow stops, the exposed thermistor will reach ambient temperature, the bridge will become balanced, and the circuit will indicate ventilation-system failure by producing a logical low.
The bridge circuit's matched thermistors are biased 'oy matched-current sources. Two LM10C operational, amplifiers act as constant-current sources, and an LM311 comparator senses the difference between the voltage drops across the thermistors, producing the logical high when the bridge is unbal-anced and the logical low when the bridge is balanced. Use a 20-kΩ potentiometer to set the comparator's threshold; this setting determines the minimum air flow that will cause the circuit to produce a logical high.
Reprinted Url Of This Article:
http://www.seekic.com/circuit_diagram/Basic_Circuit/AIR_FLOW_SENSING_THERMISTOR_BRIDGE.html
Print this Page | Comments | Reading(3)
Code: