Published:2009/7/10 3:13:00 Author:May | From:SeekIC

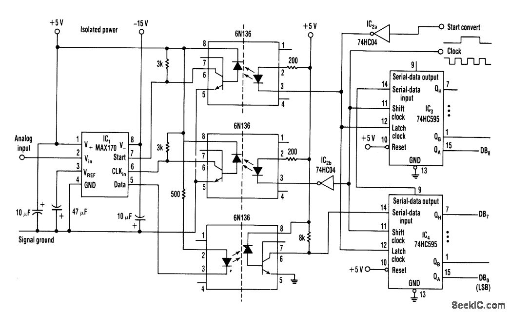
By converting analog data to digital and usmg optocouplers,this circuit can be used to transmit analogsignals across barriers,such as voltage levels,different ground systems,etc.
Reprinted Url Of This Article:
http://www.seekic.com/circuit_diagram/Basic_Circuit/ANALOG_DATA_SIGNALS_ISOLATER.html
Print this Page | Comments | Reading(3)
Code: