Published:2011/6/14 6:09:00 Author:Lucas | Keyword: Agricultural , automatical water feeder | From:SeekIC

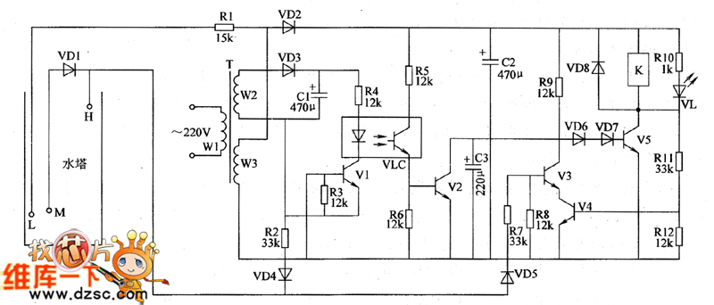
The agricultural automatical water feeder circuit is composed of the power supply circuit, water level detection circuit, control circuit and control implementation circuit, and the circuit is shown as the chart 1. Power supply circuit is composed of the power transformer T, rectifier diodes VD2, VD3, and filter capacitors C1, C2. Water level detection circuit is composed of water level detecting electrode H, electrode L, electrode M, diode VD1 and resistor R1. Control circuit consists of transistors V1 ~ V4, resistosr R2 ~ R9, R11, R12, diodes VD4, VD5, optical coupler VLC and capacitor C3. Control implementation circuit consists of the transistor V5, diodes VD6 ~ VD8 and relay K.
Reprinted Url Of This Article:
http://www.seekic.com/circuit_diagram/Basic_Circuit/Agricultural_automatical_water_feeder_circuit_diagarm_14.html
Print this Page | Comments | Reading(3)
Code: