Published:2011/6/16 5:28:00 Author:Lucas | Keyword: Agricultural , automatical , water feeder | From:SeekIC

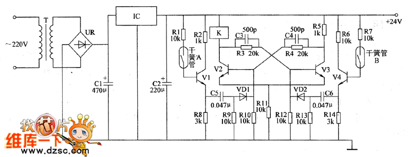
The agricultural automatical water feeder circuit is composed of the power supply circuit, bistable circuit and water level measurement and control circuit, and the circuit is shown as the Figure 1. Power supply circuit is composed of the power transformer T, bridge rectifier UR, filter capacitors C1, C2, and three-terminal voltage regulator integrated circuit IC. Bistable circuit consists of transistors V2, V3 and the external components. Water level measurement and control circuit consists of transistors V1, V4, Reed A, Reed B, and resistors R1, R2, R6 ~ R8, R14 and so on. R1 ~ R14 use 1/4W carbon film resistors or metal film resistors. VD1 and VD2 use 1N4148 silicon switch diodes.
Reprinted Url Of This Article:
http://www.seekic.com/circuit_diagram/Basic_Circuit/Agricultural_automatical_water_feeder_circuit_diagarm_17.html
Print this Page | Comments | Reading(3)
Code: